суббота, 2 февраля 2013 г.

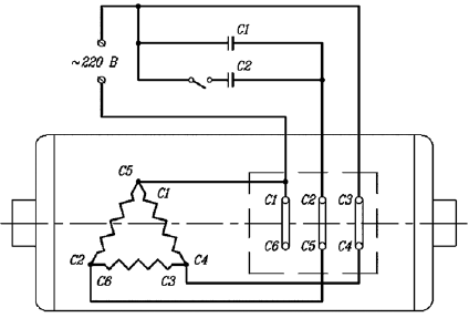
схема подключения асинхронного электродвигателя с наименьшими потерями

В тепловых электростанциях сжигаются уголь, нефть или природный газ. Получаемое при этом тепло превращает находящуюся в котлах воду в пар, который, в свою очередь, приводит во вращение роторы генераторов. В генераторах механическая энергия преобразуется в электрическую.

Источниками электроэнергии являются электростанции, которые способны преобразовывать разные виды энергии в электрическую. По типам используемой энергии электростанции подразделяют на тепловые, атомные и гидроэлектростанции.

book_name: Электричество дома и на даче

book_author: Банников Евгений + Барановский Виктор

title: Купить книгу "Электричество дома и на даче":

Электричество дома и на даче

Виктор Александрович Барановский, Евгений Анатольевич Банников

Книга: Электричество дома и на даче

Комментариев нет:

Отправить комментарий